Questão
Q419275
Prova: Concurso Tribunal de Justiça - CE (TJCE/CE) - Analista Área Engenharia Elétrica - Centro de Seleção e de Promoção de Eventos UnB (CESPE) do ano 2008
•
Tribunal de Justiça - CE (TJCE/CE)
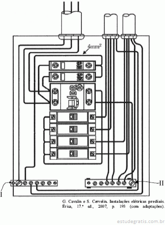
Considerando a figura acima, que mostra um quadro de dist...

Considerando a figura acima, que mostra um quadro de distribuição (QD) monofásico utilizado em uma instalação elétrica de baixa tensão, julgue os itens a seguir.
O elemento indicado no quadro por II é isolado eletricamente da caixa do QD.
Comentários
Faça login para participar da discussão.
Cadastre-se Gratuitamente
Carregando comentários...