Questão Q391980
2009 Centro de Seleção e de Promoção de Eventos UnB (CESPE) Tribunal de Contas Estadual - TO (TCE/TO)
Prova: Concurso Tribunal de Contas Estadual - TO (TCE/TO) - Assistente de Controle Externo Apoio Técnico e Administração - Área Técnico em Edificações (Prova 2 - Centro de Seleção e de Promoção de Eventos UnB (CESPE) do ano 2009 Tribunal de Contas Estadual - TO (TCE/TO)

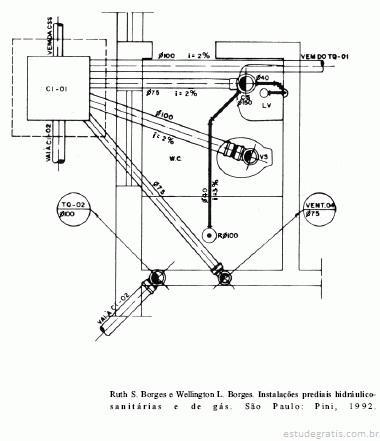
As diferentes instalações hidrossanitárias de uma edifica...

As diferentes instalações hidrossanitárias de uma edificação implicam diferentes projetos, especificações, materiais e detalhes. O desenho acima mostra parte de uma dessas instalações em um projeto de residência unifamiliar. Nesse caso, o desenho detalha

Comentários

Faça login para participar da discussão.

Cadastre-se Gratuitamente
Carregando comentários...